О товаре:
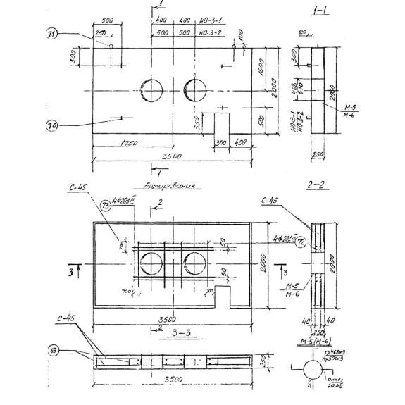
- Длинна: 3500 мм.
- Ширина: 2000 мм.
- Высота: 250 мм.
- Вес: 3800 кг.
- ГОСТ, Серия: Серия 3.903 КЛ-14 скачать
- Объем бетона: 1,51 м3
- Геометрический объем: 1,75 м3
Стандарт изготовления изделия: Серия 3.903 КЛ-14
Опора неподвижная щитовая НО 3-2 - это прочное железобетонное изделие с прямоугольным сечением, на теле которого расположены два небольших сквозных отверстия для прокладки труб. Данная конструкция применяется для обслуживания непроходных каналов, с помощью которых обустраиваются инженерные сети, теплотрассы и другие подземные коммуникации. В таких сооружениях опора отвечает за прочность и устойчивость трубопроводной системы, защищает ее от различных механических повреждений. Также НО 3-2 принимает на себя различные нагрузки, как от грунта, так и от внешних воздействий и передает их на грунт. Опоры Серии 3.903 КЛ-14 предназначены для конструкции каналов, запроектированных для прокладки в непросадочных грунтах, вне зоны грунтовых вод. (Допускается при наличии грунтовых вод, только с устройством попутного дренажа).
Расшифровка маркировки
Щитовая опора на основе армированного бетона, обладает определенной маркой, основные требования к которой - лаконичность и содержательность, гарантирующие удобство при сортировке и ознакомлении с технической документацией. Маркировка состоит из буквено-цифрового индекса, который содержит в себе информацию об изделии. Так рассматривая расшифровку НО 3-2, наблюдается следующее:
1. НО - неподвижная опора;
2. 3 - нагрузка;
3. 2 - типоразмер.
Обычно маркировочный шифр наносится на боковую часть готовой конструкции. Используемая здесь краска, должна быть темных оттенков и специального состава, для того чтобы необходимые сведенья не стерлись случайным образом под воздействием влаги или ультрафиолета.
Материалы и производство
Железобетонные неподвижные опоры изготавливаются в заводских условиях, на основании пометок и технической документации из Серии 3.903 КЛ-14. В качестве основного сырья для производства НО 3-2 выступает тяжелый конструктивный бетон класса В15, Согласно определенному регламенту состав такой смеси следующий (в кг/м3): цемент - 265, песок - 860, щебень - 1050, вода - 180, пластификатор - 4,8. Благодаря такой структуре достигается необходимая плотность бетона. Так как опора будет использоваться преимущественно в грунте, важно использование бетонной массы с маркой по водонепроницаемости не ниже W4 и маркой по морозостойкости - F75.
Для того чтобы при эксплуатации изделие успешно справлялось с динамическими и статистическими нагрузками, помимо использования особо плотного бетона, НО 3-2 армируют. Армирование опоры принято сетками, с применением арматурной стали классов А-I, А-III и проволоки Вр-I. Соединение стержней осуществляется во всех пересечениях стальных элементов, с помощью контактной точечной сварки.
На поверхности готовой опоры допускается наличие волосяных, поверхностных усадочных трещин, не влияющих на прочность конструкции. Размер их не должен превышать 1 миллиметра. Поставка готовых конструкций потребителю должна осуществляться только по техническому паспорту в соответствии ГОСТ 13015.3-81 «Документ о качестве».
Хранение и транспортировка
Опоры складируются в предварительно спланированном помещении штабелями, высота которых должна быть не более двух метров. При этом конструкции должны быть рассортированы и уложены так, чтобы маркировочные надписи были легкодоступны для прочтения. Также здесь важно использование деревянного инвентаря из сухой древесины - прокладок (толщиной не менее трех сантиметров). Каждое изделие располагается на подкладку, таким образом, чтобы она находилась на тех же расстояниях от торца НО 3-2, что и монтажные петли. Перевозка опор осуществляется специализированным транспортом, с нужной грузоподъемностью, в положении изделий, аналогичном хранению.

