 
                                                 
                                                                                            О товаре:
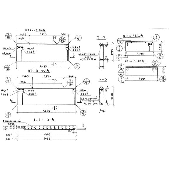
- Длинна: 4495 мм.
- Ширина: 400 мм.
- Высота: 2030 мм.
- Вес: 6330 кг.
- ГОСТ, Серия: Серия 1.117-13 скачать
- Объем бетона: 3,108 м3
- Геометрический объем: 3,6499 м3
Стандарт изготовления изделия: Серия 1.117-13
Панель наружных цокольных стен ЦТ 1л-45-20-4 - это однослойная железобетонная конструкция с петлевыми стальными выпусками в верхних углах, а также рядом закладных деталей. Первые используются при строительстве для сопряжения изделий между собой, вторые необходимы для сопряжения с оголовками свай. Наружная поверхность панелей отделана декоративным бетоном, раствором или облицована керамическими плитками. Строительные элементы, изготовленные по регламенту Серия 1.117-13 разделяются на рядовые и торцевые, также ряд изделий согласно данному нормативу имеет сквозное отверстие трапециевидной формы, предназначенное для вентиляции подвала в будущих сооружениях. Помимо всего прочего, поверху изделий имеются противодождевые барьеры в виде гребня. ЦТ 1л-45-20-4 предназначены для строительства крупнопанельных 5-9 этажных жилых домов, в которых они используются для обустройства стен цокольных этажей, подвалов.
Расшифровка маркировки
Для упрощения работы с конструкциями, всем панелям, созданным на основе армированного бетона, присваивается маркировка. Основной задачей таких шифров является передача информации о строительном элементе в кратком сжатом виде. Рассматривая расшифровку буквенно-числовой марки ЦТ 1л-45-20-4, можно увидеть следующее:
1. Ц - наружная цокольная панель;
2. Т 1 - торцевая с конструктивными особенностями (см. Рабочие чертежи);
3. л - зеркальная (левая);
4. 45 - длина (в дм);
5. 20 - высота (в дм);
6. 4 - толщина (в дм).
Марка проставляется на готовом изделии, на торцевой его части. Также там могут быть указаны вес, дата, штамп ОТК, краткое наименование завода-изготовителя.
Материалы и производство
Однослойные панели выполняются на основании пометок и чертежей из Серии 1.117-13. Производство осуществляется из теплоизоляционно-конструктивных плотных бетонов слитной структуры на пористых заполнителях (керамзите, перлите) марки М150. Марка бетонной смеси по морозостойкости не ниже F50.
Для повышения прочности, устойчивости к разным типам воздействий, для будущей панели применяется метод армировки бетона. Армирование ЦТ 1л-45-20-4 происходит сварным арматурным блоком, основными элементами которого являются вертикальные и горизонтальные каркасы и отдельные стержни, связывающие каркас. Для изготовления данных стальных элементов используется сталь класса А-II и холоднотянутая проволока В-I. Все петлевые выпуски фиксируются в проектном положении и привязываются к элементам блока. Фиксация самого блока обеспечивается при помощи пластмассовых или цементно-песчаных фиксаторов. Дополнительно, процесс производства предусматривает наличие в конструкции специальных монтажных петель, посредством которых выполняется легкая установка панели на необходимые крепления.
Технический контроль над изготовлением панелей и систематический контроль качества бетона и арматуры осуществляется на всех стадиях производства в соответствии ГОСТ 8829-77.
Хранение и транспортировка
Однослойные строительные конструкции для наружных цокольных стен складируются и перевозятся на основании требований ГОСТ 11024-72, в проектном положении, с применением деревянных подкладок. Перемещение и монтаж панелей важно осуществлять с применением траверс, способных самостоятельно держать баланс, благодаря такой технической характеристике возможно сохранение вертикального положения ЦТ 1л-45-20-4 и равномерная передача нагрузки на все петли. Монтаж изделий необходимо производить по геодезическим выровненным оголовкам на цементом растворе.

