О товаре:
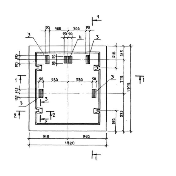
- Длинна: 1820 мм.
- Ширина: 1970 мм.
- Высота: 500 мм.
- Вес: 2800 кг.
- ГОСТ, Серия: Серия 1.189.1-11 скачать
- Объем бетона: 1,07 м3
- Геометрический объем: 1,7927 м3
Стандарт изготовления изделия: Серия 1.189.1-11
Плита фундамента ПФС 18-20-40 (1.189.1-11) - это прямоугольная конструкция на основе армированного бетона. Согласно нормативу изготовления плит, изделия обладают двумя типами конфигурации: с наличием небольшой выступающей части для сцепления с объемными блоками и рядом закладных деталей; и в виде абсолютно плоской плиты с четырьмя монтажными петлями. ПФС 18-20-40 (1.189.1-11) является элементом железобетонной шахты лифта, которую устанавливают в жилых десятиэтажных домах, с высотой этажа 3 метра. В целом железобетонная шахта лифта представляет собой сложную сборную конструкцию, состоящую из нескольких изделий, таких как тумба, объемные блоки (нижний, верхний, средний), плиты. Согласно регламенту Серия 1.189.1-11, Плиты фундамента предназначены для пассажирских лифтов с грузоподъемностью 400 кг, с противовесом, расположенным позади кабины, а также верхним машинным помещением. Предел огнестойкости данных конструкций не менее одного часа.
Расшифровка маркировки
Все элементы железобетонной шахты лифта обладают маркой, состоящей из буквенно-числовых групп. Каждая группа содержит в себе данные о конструктивных особенностях изделия и его основных характеристиках. При более подробном рассмотрении расшифровки ПФС 18-20-40 (1.189.1-11), можно увидеть следующее:
1. ПФС - плита фундамента с уплотнителем;
2. 18 - округленная длина (в дм);
3. 20 - округленная ширина (в дм);
4. 40 - грузоподъемность лифта в десятках килограммов.
Марка прописывается на торцевой поверхности готовой плиты, также там указываются вес, дата выпуска, символика или краткое название завода-изготовителя и штамп ОТК. Важно чтобы краска была темного цвета, стойкая на истирание.
Материалы и производство
Строительные железобетонные элементы для лифтовых шахт изготавливаются в заводских условиях, с учетом чертежей и пометок из Серии 1.189.1-11. Для изготовления ПФС 18-20-40 (1.189.1-11) применяется бетон класса по прочности на сжатие В15. Такой бетон обладает быстротвердеющими и гидрофобные свойствами, также к его качествам, переносящимся на будущее изделие, относят прочность и надежность. Марка бетонной смеси по морозостойкости определяется разработчиками проектов в индивидуальном порядке, в зависимости от климатических особенностей места строительства, здесь учитываются пометки из СНиП 2.03.01-84*. Особенностью плиты является то, что в ней присутствует слой из пенопласта ПСБ-С, который служит утеплителем, а также создает дополнительную термоизоляцию.
Прочность плиты фундамента достигается путем использования стальной арматуры в качестве каркаса из стали классов А-I или А-III. Весь размещаемый внутри конструкции металл обрабатывается антикоррозийными составами еще на стадии изготовления. Для удобства извлечения ПФС 18-20-40 (1.189.1-11) из опалубки и для упрощения ее транспортирования, в тело изделия заложены стальные петли из арматуры класса А-I. Все используемые марки стали должны иметь гарантию свариваемости.
Оценка качества готовых плит осуществляется с помощью контрольных испытаний на прочность, жесткость и трещиностойкость, результаты должны соответствовать эталону, основанному на ГОСТ 13015.0-83* и ГОСТ 17538-82*.
Хранение и транспортировка
Плиты фундамента железобетонные хранятся на складах с ровным плотным полом в штабелях. Слои штабеля прокладываются деревянным инвентарем. Погрузочные и разгрузочные работы необходимо проводить с большой осторожность с применением траверс. Траверсы должны поднимать изделия за монтажные петли, таким образом, чтобы плиты была исключительно в горизонтальной позиции. При перевозке ПФС 18-20-40 (1.189.1-11) их важно надежно фиксировать в кузове транспортного средства.

