О товаре:
- Длинна: 12000 мм.
- Ширина: 1400 мм.
- Высота: 900 мм.
- Вес: 12900 кг.
- ГОСТ, Серия: Серия 3.503.1-81 скачать
- Объем бетона: 5,15 м3
- Геометрический объем: 15,12 м3
Стандарт изготовления изделия: Серия 3.503.1-81
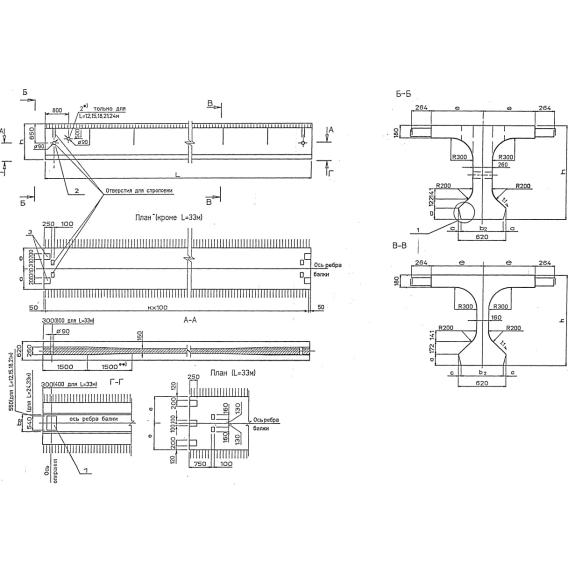
Балки пролетного строения Б 1200-140-90 ТвАIII-8 б – железобетонные конструкции, применяемые в строительстве мостов и путепроводов с автомобильными дорогами общего назначения. Конструктивно изделие представляет собой длинномерный монолитный бездиафрагменный брус таврового сечения. Нижний пояс имеет небольшое уширение для создания более надежной и устойчивой опоры. Располагают элементы в крайних или промежуточных опорах моста. Крепление с плитами дорожного покрытия осуществляется посредством сварки арматурных односторонних выпусков.
1. Варианты написания маркировки
Маркировочные знаки пишут следующими способами:
1. Б 1200-140-90 ТвАIII-8 б;
2. Б 1200.140.90 ТвАIII-8 б;
3. Б 1200-140.90 ТвАIII-8 б;
4. Б 1200.140-90 ТвАIII-8 б.
2. Основная сфера применения
Балки пролетного строения Б 1200-140-90 ТвАIII-8 б применяют в строительстве автодорожных мостов и путепроводов. Это долговечные, надежные и выносливые элементы, поэтому их применение имеет практическое и экономическое обоснование – инженерно-техническое сооружение не требует частого ремонта или технического обслуживания.
Эксплуатация балок данного вида допускается во всех климатических регионах, в том числе в районах, где сейсмоактивность достигает до 9 баллов по шкале Рихтера. В соответствии с категорией дороги и числом полос движения балки запроектированы на работу под действием унифицированных вертикальных равномерно-распределенных нагрузок до 80 кН, динамических ударов, сил растяжения, сдвигов и значительных изгибающих моментов. Используют балочные изделия совместно с одноразмерными накладными блоками тротуаров и металлическими барьерными ограждениями.
3. Обозначение маркировки
Маркировка позволяет классифицировать железобетонные балки по видам и маркам. Знаки условного обозначения формируют согласно стандартам действующей Серии 3.503.1-81. Их наносят на одну из граней балки черной краской. Шифр должен быть четко различимым и легко считываемым. В буквенно-цифровой комбинации Б 1200-140-90 ТвАIII-8 б включены следующие данные:
- Первая группа:
1. Б – балка пролетного строения (тип конструкции);
2. 1200 – длина балки, указанная в сантиметрах с округлением числа до целого для удобства чтения и восприятия кода;
3. 140 – ширина верхней плиты по бетону, указано в сантиметрах;
4. 90 – высота балки, записывается в сантиметрах;
- Вторая группа:
5. Т – температурная зона (1, 2, 3, 4 и 5), указываемая в соответствии с таблицами действующего стандарта;
6. в – класс напрягаемой арматуры;
7. AIII – класс ненапрягаемой арматуры А-300;
- Третья группа:
8. 8 – цифровая комбинация, указывающая на наличие и положение закладных деталей для крепления элементов мостового полотна (работы выполняют в соответствии с рабочими рисунками опалубочных чертежей балок);
9. б – балка, устанавливаемая в крайнем пролете цепи температурно-неразрезного пролетного строения с большими деформациями.
В основной маркировке также пишут данные о компании-производителе, массе изделия и дате выпуска партии ЖБИ.
Технико-размерные данные:
Длина = 12000;
Ширина = 1400;
Высота = 900;
Вес = 12900;
Объем бетона = 5,15;
Геометрический объем = 15,12.
4. Основные материалы для применения
Пролетные балки Б 1200-140-90 ТвАIII-8 б изготавливают методом виброформования в металлических опалубках с последующей тепловлажностной обработкой сырца. В качестве основных материалов применяют конструкционные бетоны класса прочности В35. Материалы подбирают также в соответствии с требованиями стойкости к действию критически низких температур и высокой влажности. Устанавливается морозостойкость 300 циклов замораживания-размораживания, водонепроницаемость марки W8 и высокие значения трещиностойкости.
Прочностные показатели достигают при армировании балок солидных размеров стальными конструкциями с предварительным напряжением. Усиление вязаными сетками выполняется в нижнем поясе, а также в ребрах, при этом покрытие стальных узлов слоем бетона должно выполняться не менее чем на 50 мм. Ключевое армирование балки выполняется при помощи стальных канатов, сплетенных из 24 проволок диаметром 5 мм класса В по ГОСТ 7348-81. Внутрь закладываются два каркасно-стержневых анкера. Подъем на высоту балок осуществляется за строповочные отверстия. Обратите внимание, что сцепка при помощи канатов и тросов не допускается, используют только грузозахватные механизмы подъемных кранов, например, траверсы. Для защиты от развития коррозии стальные конструкции обрабатывают специальными составами. Для этого оптимально подходят цинконаполненные краски и мастики.
5. Транспортировка и хранение
Балки пролетного строения Б 1200-140-90 ТвАIII-8 б транспортируют специализированным автодорожным, железнодорожным или речным транспортом. Это цельноперевозимые изделия, поэтому требуется их надежная фиксация, которая исключит падение балки во время перевозки. Складирование ЖБИ данного типа осуществляется штабелями. Основание для них тщательно выравнивают и прокладывают деревянными щитами.

