О товаре:
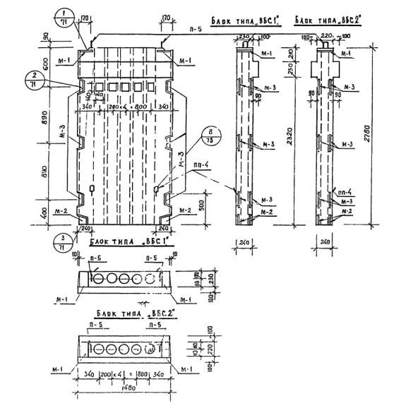
- Длинна: 1480 мм.
- Ширина: 420 мм.
- Высота: 2780 мм.
- Вес: 2070 кг.
- ГОСТ, Серия: Серия ИИ 04-16 скачать
- Объем бетона: 0,83 м3
- Геометрический объем: 1,728 м3
Стандарт изготовления изделия: Серия ИИ 04-16
Блоки вентиляционные ВБС 2-15-28 (ИИ 04-16) по внешнему виду представляют прямоугольные плиты, оснащенные рядом сквозных отверстий с диаметром 146мм, проходящих ко всей длине конструкции. Отличительной особенностью элементов является наличие консолей, предназначенных для опирания плит. Изделия могут быть оборудованы одной или двумя полками. Допускается производство элементов без полок.
Применяются вентиляционные блоки стенки при строительстве общественных зданий и сооружений. Они выступают в качестве элементов жесткости (при использовании с полками выступают в качестве диафрагм жесткости) и при наличии консолей устанавливаются в местах, где в последующем служат опорой для плит перекрытия. Бесконсольные блоки размещаются вдоль панелей перекрытия. Изделия выступают не только в качестве стенового элемента в каркасе сооружения, но и обеспечивают вентиляцию и циркуляцию воздушных масс в строящемся объекте.
Маркировочные обозначения
Наносимые на поверхность конструкций знаки позволяют ускорить процесс поиска строительных конструкций. Совокупность символов ВБС 2-15-28 (ИИ 04-16) имеет следующую расшифровку:
1. ВБС - вентиляционный блок стенки;
2. 2 - индекс, отвечающий за количество консолей (при отсутствии консолей не прописывается, 1 - одна, 2 - две);
3. 15 - длина (дм);
4. 28 - высота этажа (дм).
При наличии в маркировочном обозначении индекса «м» подразумевается, что в блоках присутствуют металлические консоли. Нанесение знаков должно осуществляться масляной краской, устойчивой к температурным колебаниям и атмосферным осадкам.
Особенности производства
В соответствии с требованиями Серии ИИ 04-16 для производства вентиляционных блоков ВБС 2-15-28 (ИИ 04-16) следует использовать тяжелый бетон марки М 300, имеющий объемный вес 2400 кг/м3. Физико-химические показатели бетонной смеси подбираются в соответствии с требованиями заказчика и климатическими условиями региона строительства.
Армирование осуществляется сетками и плоскими каркасами, объединяемыми в объемный каркас с использованием отдельных стержней. В качестве рабочего армирования используются стержни периодического профиля класса AIII, соответствующие ГОСТ 5781-61. В качестве распределительной арматуры используется проволока класса BI, соответствующая ГОСТ 6727-53. Для производства закладных элементов применяется прокат стали по ГОСТ 103-57. Монтажные петли необходимо изготавливать из горячекатаной стали класса AI марок ВМСТ3сп2 и ВКСт3сп2. Важно обеспечить защиту металлических составляющих противокоррозионными покрытиями.
Перед поставкой потребителю изделия в обязательном порядке проходят ряд приемосдаточных испытаний. Результаты проверок заносятся в специальные сертификаты, предоставляемые заказчику с партией готовой продукции. Некондиционные элементы отбраковываются и хранятся отдельно.
Транспортировка и хранение
Складирование и транспортировка железобетонных вентиляционных блоков стенок должны осуществляться в вертикальном положении. Допускается перевозка в горизонтальном положении с использованием деревянных реек сечением 100х50мм для бесконсольных элементов, 100х160мм для конструкций с консолями. Длина подкладочного материала должна быть равна ширине блоков. Размещать подкладочный материал следует на расстоянии 600мм от концов строительных материалов. Запрещен сброс, навал и перемещение волоком. Важно беречь изделия от возникновения любых механических повреждений, способных привести к непригодности в последующей эксплуатации.

