

О товаре:
- Длинна: 8100 мм.
- Ширина: 500 мм.
- Высота: 300 мм.
- Вес: 2800 кг.
- ГОСТ, Серия: Серия 1.423-2 скачать
- Объем бетона: 1,14 м3
- Геометрический объем: 1,215 м3
Стандарт изготовления изделия: Серия 1.423-2
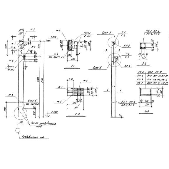
Колонны КН 13 – представляют собой необходимую составляющую при строительстве одноэтажных промышленных либо складских зданиях оборудованных ручными мостовыми кранами. Они изготавливаются из железобетона в виде удлиненных изделий в форме прямоугольника со сторонами 500 на 300 мм. В верхней части одной из узких граней на расстоянии около 1,5 метра сделаны два консольных выступа шириной в 700 мм. Один из них используется для обустройства кровельного укрытия, а на другой – устанавливаются подкрановые балки. Бетонные армированные колонны КН 13 монтируются в зданиях с одним пролетом шагом в 6 метров. В Серии 1.423-2 представлены рабочие типовые чертежи вариантов несущих опор, используемых при возведении в один этаж сооружений промышленного либо складского назначения с мостовых кранами с ручным управлением разной грузоподъемности.
1. Варианты маркировки
На каждое изготовленное изделие из железобетона обязательно наносится маркировка по буквенно-цифровой системе. Серия 1.423-2 представляет разнообразные варианты маркировки колонн КН 13, используемых для создания несущих каркасов индустриальных зданий в один этаж, оборудованных кранами мостового типа разнообразной грузоподъемности с ручным управлением. Этот документ рекомендует указывать на боковой поверхности изготовленной продукции вид изделия и ее типоразмер.
1. КН 11;
2. КН 12;
3. КН 13;
4. КН 14;
5. КН 15;
6. КН 16;
7. КН 17;
8. КН 18;
9. КН 19;
10. КН 20.
2. Основная сфера применения
Бетонные армированные колонны КН 13 широко применяются для обустройства несущих конструкций просторных строений производственного либо складского назначения, возводимых в 1 этаж длиной от 72 до 24 метра. Вертикальные опоры такого типа, установленные в фундаментные блоки стаканного вида, совместно с грамотно подобранными другими элементами системами перекрытий позволяют создавать просторные здания облегченных конструкций, но обладающие достаточной устойчивостью и жесткостью. С учетом рекомендаций Серии 1.423-2 такие колонны можно использовать для сборки остовов производственных сооружений, как без грузоподъемных устройств, так и с мостовыми кранами разнообразной мощности с ручным управлением. Вследствие этого в этом нормативном документе приведены различные варианты типовых конструкций вертикальных опор, тонкости их подбора, особенности эксплуатации. Изучив внимательно Серию 1.423-2, вы поймете, что бетонные армированные колонны КН 13 можно использовать при возведении зданий индустриального назначения, как с условиями слабой степени агрессивности, так и среднеагрессивными средами, в широком диапазоне температур. Их допускается устанавливать в регионах с достаточно суровыми климатическими условиями. Они способны обеспечить довольно жесткий и надежный несущий остов индустриального строения даже в районах с расчетной сейсмичностью не выше 6 баллов.
3. Обозначение маркировка изделия
На колонны КН 13, изготовленные из железобетона, в соответствии с условиями Серии 1.423-2 наносится условные обозначения по буквенно-цифровой системе. Они предоставляют общую краткую информацию о специфике назначения изделий и индекс варианта конструкции. Например, для колонн КН 13 по условной маркировке, нанесенной на боковой поверхности, мы можем узнать следующие данные:
1. КН – бетонные армированные колонны предназначены для возведения каркасов сооружений индустриального назначения, оборудованными мостовыми кранами с ручным управлением;
2. 13 – индекс конструкции изделий.
Планируя возведение несущего каркаса промышленных либо складских строений в один этаж с возможностью использования ручных мостовых кранов, следует обратить внимание на массовые и габаритные параметры колонны КН 13:
Длина = 8100;
Ширина = 500;
Высота = 300;
Вес = 2800;
Объем бетона = 1,14;
Геометрический объем = 1,215.
4. Изготовление и основные характеристики
Начиная организовывать производство железобетонных колонн КН 13, желательно ознакомиться с технологическими тонкостями, нюансами сборки армирующих элементов, требованиями к условиям проведения испытаний и приемки требованиями, предоставленными в проектной технической Серии 1.423-2. Специалисты, разработавшие ее, рекомендуют при изготовлении этих армированных изделия из бетонов тяжелых марок, к примеру, В15-40. Рабочие смеси на их основе дают возможность получать железобетонную продукцию, обладающую высокой прочностью на сжатие. Это позволяет предать ей необходимую прочность, жесткость, устойчивость к образованию трещин. Применяемые марки бетона обеспечивают колоннам КН 13 повышенную устойчивость к низким температурам, хорошую водонепроницаемость. Для предания им достаточной прочности в структуру бетонных изделий закладывают пространственные каркасы из армирующих сетов. Эти усиливающие элементы рекомендуется изготавливать из стальной арматурной катанки класса А-III, соединяемых с помощью ручных электросварочных установок либо методом обвязки специальными шпильками.
5. Транспортировка и хранение
Железобетонные массивные колонны КН 13 рекомендуется складировать и перевозить, укладывая их в штабеля высотой не больше чем в 5 ярусов. При складировании между ними необходимо прокладывать деревянные рейки толщиной не менее 50 мм. Подробнее с условиями хранения и транспортировки этих изделий можно ознакомиться в Серии 1.423-2, специально разработанной для колонн разнообразных типов для возведения однопролетных одноэтажных производственных либо складских сооружений оборудованных мостовым краном с ручным управлением.